

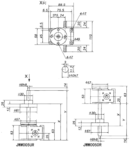
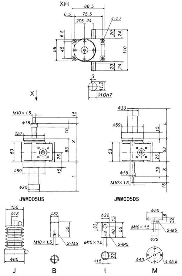
|
行程(mm)
|
US
|
|||||
|
X
|
X⑴
|
L
|
m(kg)
|
|||
|
MIN
|
MAX
|
MIN
|
MAX
|
|||
|
100
|
73
|
173
|
127
|
227
|
188
|
2.5
|
|
200
|
73
|
273
|
127
|
327
|
288
|
2.6
|
|
300
|
73
|
373
|
167
|
467
|
428
|
2.8
|
|
400
|
73
|
473
|
167
|
567
|
528
|
3.0
|
|
500
|
73
|
573
|
202
|
702
|
663
|
3.2
|
|
600
|
73
|
673
|
202
|
802
|
763
|
3.3
|
|
800
|
73
|
873
|
237
|
1037
|
998
|
3.7
|
|
行程(mm)
|
DS
|
|||||
|
X
|
X⑴
|
L
|
m(kg)
|
|||
|
MIN
|
MAX
|
MIN
|
MAX
|
|||
|
100
|
20
|
120
|
65
|
165
|
188
|
2.5
|
|
200
|
20
|
220
|
65
|
265
|
288
|
2.6
|
|
300
|
20
|
320
|
105
|
405
|
428
|
2.8
|
|
400
|
20
|
420
|
105
|
505
|
528
|
3.0
|
|
500
|
20
|
520
|
140
|
640
|
663
|
3.2
|
|
600
|
20
|
620
|
140
|
740
|
763
|
3.3
|
|
800
|
20
|
820
|
175
|
975
|
998
|
3.7
|
|
行程(mm)
|
UR
|
|||
|
X
|
Y
|
m(kg)
|
||
|
MIN
|
MAX
|
|||
|
100
|
84
|
184
|
207
|
2.6
|
|
200
|
84
|
284
|
307
|
2.8
|
|
300
|
84
|
384
|
407
|
2.9
|
|
400
|
84
|
484
|
507
|
3.0
|
|
500
|
84
|
584
|
607
|
3.1
|
|
600
|
84
|
684
|
707
|
3.2
|
|
800
|
84
|
884
|
907
|
3.5
|
|
行程(mm)
|
DR
|
|||
|
X
|
Y
|
m(kg)
|
||
|
MIN
|
MAX
|
|||
|
100
|
35
|
135
|
145
|
2.6
|
|
200
|
35
|
235
|
245
|
2.8
|
|
300
|
35
|
335
|
345
|
2.9
|
|
400
|
35
|
435
|
445
|
3.0
|
|
500
|
35
|
535
|
545
|
3.1
|
|
600
|
35
|
635
|
645
|
3.2
|
|
800
|
35
|
835
|
845
|
3.5
|